摘要:文章對傳統的板框壓濾機、帶式過濾機和臥螺離心機的污泥脫水機性能作了比較,詳細介紹了疊片螺旋式污泥脫水機的結構性能和應用,該機在污水治理領域中可得到廣泛應用,彌補傳統過濾機存在性能不足。
關鍵詞:疊片 疊螺式污泥 脫水機
水是生命的源泉,是人類生存和生活的基本要素之一,水質的優劣直接關系到人的生命和健康。人類約80-90%的與飲用受污染的水有關。我國有70-80%河流湖泊遭遇不同程度的污染,嚴重污染的水質造成近三億多人飲用水不,其中近二億人口飲用的水質中有害物質含量超標,從源頭上控制污染源流入江、河、湖、溪,切實做好各類污水的治理和處理是我國環保工程中一項極其重要的工作。
污水治理工程中,好,投資少,應用廣的常用處理工藝為活性污泥法。在系統裝置后道工序中必有污泥脫水機,污泥脫水機性能優劣直接影響到污水處理,我國目前在該領域使用的污泥脫水機均為常規傳統結構形式(板框式壓濾機,帶式過濾機,離心式過濾機等)。他們都存在一定缺陷和不足,影響了污水治理終,為提高污水污泥處理,研制、開發、生產、應用,,無二次污染的新一代污泥脫水機是十分必要的。本公司開發的萬潔環保疊螺式污泥脫水機突破了傳統過濾機設計理念,吸收了二十一世紀上新的固液分離技術,創造性地設計了既沒有濾網又不需高速離心力的新一代污水固液分離過濾機,它可廣應用于食品、醫藥、石化、化工、餐飲、禽蓄養殖、城鎮污水等,是理想的污泥脫水裝備。
一、常規污泥脫水機簡述
1.板框式壓濾機
板框式壓濾機如圖一所示。
圖(一)板框壓濾機示意圖
將帶有濾液通路的濾板和濾框平行交替排列,每組濾板和濾框中間夾有濾布,用可動端把濾板和濾框壓緊,使濾板和濾框之間構成一個壓濾室,污泥從料液流入,水通過濾板從濾液排出口流出,濾餅將堆積在框內濾布上,濾板和濾框松開后,泥餅就很容易從濾框內剝落下來或用鏟子從濾布上鏟下來。該機特點是適用于各種污泥,過濾推動力大,結構簡單,濾餅含固率高,濾液中含固率低,但其致命弱點是濾布會易堵塞,需定期用大量水清洗,且濾布易破損,需定期更換,不能連續運行,處理量小,它只適用于中、小型污泥處理設施的脫水處理,由于上述弱點此類產品的應用場合越來越少。
2.帶式壓濾機和滾筒式過濾機
帶式壓濾機如圖二所示。利用濾布(帶)的張力和壓力在濾布上對污泥施加壓力使其脫水,并不需要真空或加壓設備,污泥流入連續轉動的上、下兩塊帶狀濾帶后,濾帶的張力和軋輾的壓力及剪切力作用于夾在兩塊履帶之間的污泥上面進行脫水,污泥實際上經過動力脫水、壓力脫水和剪切脫水三個過程,脫水泥餅由刮板剝離,剝離了泥餅的濾帶用噴射水沖洗,防止濾帶孔堵塞。該機具有低速運行,無噪聲,處理量較大等特點,是目前國內使用較多機型,但它存在著濾帶會堵塞,必需大量沖洗水,污泥脫水敞開進行,現場環境差、臭味大、濕氣大,造成對環境二次污染等不足(且運行中易發生濾帶走偏,產生污泥水橫流,使環境更惡劣)。該機運行中絮凝劑消耗量相對較大,運行成本升高,設備體積龐大,廠房和基建費用高等諸多問題。
圖二帶式壓濾機示意
3.螺旋壓榨式離心機
如圖三所示料液進入離心機后,在離心力作用下分層,實行固液分離脫水。隨著固相顆粒在轉鼓內逐漸沉積形成沉渣層,沉渣中水分由于固相顆粒的擠壓作用被壓向渣表面,然后沿螺旋通道流回沉降區,脫水區沉渣在壓密脫水過程中受到轉鼓的拖曳作用向轉鼓排渣口運動,完成離心脫水過程。該機采用大長徑比、高轉速、小差速系統結構,使物料在機內澄清和脫水停留時間增加。此類脫水機處于封閉狀態運行,能防止臭氣散發。處理能力相對較大,可連續運轉,濾餅含固率和濾液含固率相對均較好。但由于高速旋轉造成電能消耗高,有一定振動噪聲,且設備結構較復雜和磨損相對較大,使日常維修保養費用較大,影響了應用面擴大。
圖三離心機結構示意圖
上述三種脫水機雖存在著不同使用缺陷,但在沒有更好機型替代情況下還保持在不同污泥脫水領域應用。所以研制、開發、生產新一代脫水機顯得十分重要。
二、疊片疊螺式污泥脫水機
1、原理特點:
疊片疊螺式污泥脫水機
萬潔環保疊片疊螺式污泥脫水機是一種既沒有濾網裝置、又不依靠高速離心力實現固液分離新一代全過濾設備,過濾機本體由過濾體和螺旋推力軸構成,過濾體又由濃縮部和脫水部組成,它是利用一組或多組螺旋推力軸運轉時,將設在螺旋推動軸圓周外圍的多重固活疊片產生相對游動,使濾液在相對游動的疊片間隙中快速濾出,實現堵塞不需清洗。同時利用螺旋腔室內的體積不斷收縮,增強內壓,并通過背壓板調壓機理,使濾餅含固量不斷提高,在螺旋推力軸依次連續運轉推動下,達到濾液連續分離流出,污泥不斷受擠壓脫水排出,終以微妙的濾體模式取代了濾布和離心過濾方式。該機以的創新設計,解決了此機存在螺旋軸與游動疊片間的磨損,從而大大延長了螺旋軸和疊片的使用壽命,特別是對使用WJDL-301型及以上單位規格可避免由此造成修理困難和修理費用較大的問題。
2、簡要結構:
萬潔環保疊螺式污泥脫水機
萬潔環保疊螺式污泥脫水機主要由螺旋推動軸、多重固定疊片和多重游動疊片組成,固定疊片與游動疊片間有間隙,在固定疊片與游動疊片間有調節墊片,該機有兩個功能區域組成在污水入口處段稱濃縮腔,進入過濾機的污水中大量濾液是由濃縮腔流出,在污泥出口處段稱脫水腔,經濃縮后污泥受到螺旋推動軸進一步縮壓脫水而成濾餅排出機外。
3、主要特點和優點:
1)污泥脫水效率高,濾餅含液率80~85%,污泥回收率>90%。
2)沒有濾網,堵塞,具有自我清洗功能,不用清洗水;節約用水,每小時耗水僅0.03m3/h;
3)因為沒有濾網、堵塞,適用于含油污泥的脫水,特別適用于食品、日化、石化、醫藥等的污泥脫水;
4)低轉速運行:體積小,電能消耗低,節約用電,電耗僅0.1kwh/kg.ds;
5)整機全自動運行;可實現無人值守,節約勞動力;
6)本機可直接從曝氣池進料處理,可不用污泥濃縮池和儲存池,節約投資費用;
7)結構簡單,低速運行,無噪音、無震動,磨損少,維護簡單,運行和維修成本低;
8)該機系列有超小型規格,主機濾體僅¢100mm,適用于各中、小型污水處理廠,尤其適用于小型、超小型工廠、賓館、醫院、學校等單位污泥脫水,填補了我國超小型污泥脫水機的空白。
9)因可直接從曝氣池進料處理,可降低污水中磷含量,提升脫磷功能。
10)因不用清洗水沖洗,且在封閉狀態下運行,無二次污水和臭氣污染產生,既減少污染源又體現文明生產。
11)可處理污水濃度范圍廣,不但適用于高濃度污水處理,還可適用于低濃度污水進行污泥脫水(即濃度在2000mg/L左右污水,也可有污泥脫水機選用)
三、萬潔環保疊片疊螺式污泥脫水機在食品廠的應用
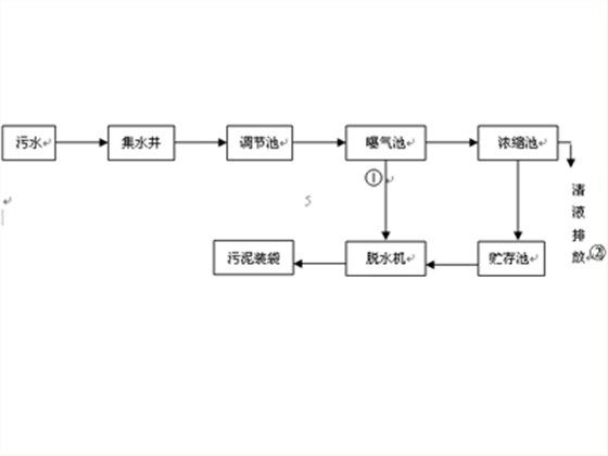
濰坊美城食品有限公司是國內首家對日禽肉熟制品出口企業,廢水主要來源于生產排水及員工生活排水,每天經曝氣池需處理的污水量約150T,污水COD為500~6500mg/l,(平均約3000~4000mg/l)原廢水BOD/COD約為0.4,廠內建有一套活性污泥處理裝置。工藝流程如圖四所示。
圖四工藝流程圖
注:在操作過程中,視運行情況采用①或②的流程。
據理論計算,濰坊美城食品有限公司每天約降解240kgBOD5,按污泥產泥率約為0.4kgDSS/kgBODs計,每天產生污泥量約為96kg/DSS。按排除污泥含水率為98.5%計,則剩余污泥量約6.4m3。食品廠污水特點是含有多量油份,含油污水不易固液分離,會發生油污堵塞濾網的現象,使常規板框式壓濾機、帶式過濾機無法正常運行,影響污水處理裝置運行。廠內原裝置采取每周排除一次剩余污泥,遠小于應處理量,經常發生二沉池面上有浮泥現象,為徹底解決此問題,在系統裝置末端設置一套WJDL-301萬潔環保疊螺式污泥脫水機用于污泥脫水,可由曝氣池或污泥貯存池直接將污泥吸入過疊螺式污泥脫水機,污泥脫水后含固率可達15~20%。該機全自動運行,無需人值守,不發生油污堵塞,污泥脫水良好,每日24小時可收集污泥近500kg,實現了污水達標排放的目標。繼該單位成功應用后,煙臺仁德有限公司在污水治理系統末端安裝了WJDL-302萬潔環保疊螺式污泥脫水機一套,該機組為并聯裝置,污泥處理能力比WJDL-301型提高一倍,經調試機組運行正常,良好。
【客服電話】 : 0536-8887271
【全國24h免費熱線】: 18615081006
【在線QQ】 : 2384716231
【郵箱Email】 : 2384716231@qq.com
【聯系人】 : 朱經理
【地址】:山東省濰坊市新華路與北宮街交匯處嘉匯大廈604室
